電氣火災故障模擬及痕跡制備裝置方案
產品介紹
電氣火災鑒定主要依據《電氣火災原因技術鑒定方法》(GB/T16840),對熔痕鑒定,確定熔痕是屬于一次短路熔痕(火前短路熔痕)還是屬于二次短路熔痕(火后短路熔痕),對查明起火原因非常重要。該裝置能夠模擬電氣火災環境、電氣線路參數及熔痕的演化過程,提高鑒定過程的準確性,同時能提供電氣火災發生時電網運行的參數。

電氣火災故障模擬及痕跡制備裝置
測試說明
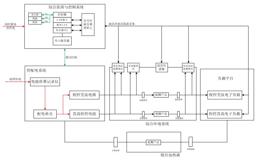
測量控制系統控制電源和負載,使被測線纜、電氣設備在制痕室發生火災,通過各類型傳感器監控電氣火災發生時點電參數,上傳控制系統以備分析,全范圍監控電氣火災過程、并完整保留火災痕跡。

電氣火災故障模擬及痕跡制備裝置設備原理圖
產品特點
? 保護裝置完善、自動化程度高;
? 電源電壓、頻率、功率可調;
? 負載種類多,功率大小可調;
版權聲明:本資料屬于北京海洋興業科技股份有限公司所有,如需轉載,請注明出處!
上一篇:裝甲車輛電氣特性仿真測試系統方案 下一篇:總線電纜組件綜合測試系統方案

010-62178811